Potentialtransformator PT
11 kV Dreiphasen-Messpotentialtransformator Pt
  • 11 kV Dreiphasen-Messpotentialtransformator Pt11 kV Dreiphasen-Messpotentialtransformator Pt
  • 11 kV Dreiphasen-Messpotentialtransformator Pt11 kV Dreiphasen-Messpotentialtransformator Pt

11 kV Dreiphasen-Messpotentialtransformator Pt

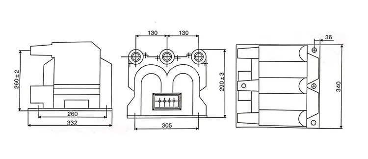
Um die Arbeitsumgebung in der SF6-Ringleitungseinheit gut anzupassen, produziert und liefert Wenzhou XiFa Electric Power Equipment Co., Ltd den dreiphasigen 11-kV-Messpotentialtransformator. Es handelt sich um einen Trocken- oder Epoxidguss, der über ein dreiphasiges integriertes Design verfügt, um der kompakten Umgebung in SF6-Gasisolationsschaltanlagen gerecht zu werden und eine bessere Leistung bei der Produktinstallation und -isolierung zu erzielen. Der 11-kV-Potenzialtransformator mit dreiphasiger Messung ist mit internen Sicherungen ausgestattet, damit der Potenzialtransformator vor Kurzschlüssen und Überlast geschützt ist.

Produktmerkmale:

1: Kompaktes Design:

Der dreiphasige 11-kV-Messspannungstransformator ist in einem einzigen Gehäuse integriert. Es spart Platz und passt zum kompakten Layout von GIS.

2.Hohe Messgenauigkeit:

Präzisionsgefertigte Kerne und Wicklungen gewährleisten konsistente Spannungsverhältnisse und Phasenausrichtung über alle drei Phasen hinweg, um sowohl Mess- als auch Schutzanforderungen zu erfüllen.

3. Hervorragende Isolationsleistung:

Die Isoliermaterialien des 11-kV-Dreiphasen-Messpotentialtransformators bieten eine hohe Spannungsfestigkeit und Beständigkeit gegen Teilentladungen und eignen sich für SF6-gasisolierte Umgebungen.

4. Einfache Installation und Wartung

Das kompakte und integrierte Design reduziert Anschlüsse und Stützstrukturen, vereinfacht die Verkabelung und erleichtert die Installation und zukünftige Wartung.

5.Hohe Zuverlässigkeit und Sicherheit

Der 11-kV-Dreiphasen-Messpotenzialtransformator ist in der Lage, kurzzeitigen Überspannungen und externen Fehlern standzuhalten, um den sicheren Betrieb nachgeschalteter Instrumente und Schutzgeräte zu gewährleisten.

6. Anpassungsfähigkeit an raue Umgebungen

Der 11-kV-Potenzialtransformator mit dreiphasiger Messung ist beständig gegen Temperaturschwankungen, Feuchtigkeit und Korrosion und ermöglicht einen stabilen Betrieb im Innen- und Außenbereich sowie unter verschmutzten Bedingungen.

11kv Three Phase Metering Potential Transformer Pt11kv Three Phase Metering Potential Transformer Pt

Technische Spezifikation:

Typ Nennspannungsverhältnis (kV) Genauigkeitsklasse und Nennleistung das Kurzzeitmaximum. Leistung (VA) Isolationsniveau
JSZV12-10R 10/0,1/0,22 0.2 30 600 42.12.75
JSZV12-10R 10/0,1/0,1 0.2 20 2*400 42.12.75
JSZV12-6R 6/0,1/0,1 7,2/32/60
JSZV12-3R 3/0,1/0,1 0.2 20 3,6/25/40
JSZV12-10R 10/0,1 0.2 20 500 42.12.75
JSZV12-6R 6/0,1 7,2/32/60

11kv Three Phase Metering Potential Transformer Pt

Produkt-FAQ:

F: Welche Wartungsmaßnahmen werden für die 11-kV-Dreiphasenmessung empfohlen?Potentialtransformatoren?

A: Zu den regelmäßigen Wartungspraktiken gehören:

1. Sichtprüfungen: Auf physische Schäden, Korrosion oder Anzeichen von Überhitzung prüfen.

2.Reinigung: Entfernen Sie Staub und Schmutz, um einen Ausfall der Isolierung zu verhindern.

3. Prüfung: Führen Sie regelmäßig Isolationswiderstands- und Verhältnisprüfungen durch.

4.Kalibrierung: Stellen Sie die Genauigkeit sicher, indem Sie anhand bekannter Standards kalibrieren.

5. Die richtige Wartung gewährleistet Langlebigkeit und zuverlässige Leistung von PTs.


F: Was ist die Hauptfunktion eines 11-kV-Dreiphasen-Messspannungstransformators?

A: Ein 11-kV-Dreiphasen-Messpotenzialtransformator dient dazu, die Primärspannung auf eine niedrigere, standardisierte Sekundärspannung, typischerweise 110 V, herunterzutransformieren, um elektrische Parameter in Primärspannungssystemen genau zu messen und zu überwachen. Der dreiphasige 11-kV-Messpotentialtransformator pt ermöglicht den sicheren und effektiven Betrieb von Messgeräten und Schutzrelais.


F: Welche typischen Genauigkeitsklassen gibt es für einen 11-kV-Dreiphasenmess-Potenzialtransformator?

A: Zu den Genauigkeitsklassen gehören üblicherweise 0,2, 0,5 und 1,0 für die Messung und 5P10 oder 10P10 für den Schutz gemäß IEC 61869. Die erforderliche Genauigkeit hängt davon ab, ob das Spannungsmessgerät für die Umsatzmessung oder für Relaisschutzfunktionen verwendet wird.



Hot-Tags: 11-kV-Dreiphasen-Messpotentialtransformator Pt-Lieferant
Anfrage absenden
Kontaktinformation

Um Ihr Angebot so schnell wie möglich zu erhalten

XiFa – Ihr zuverlässiger Elektrogerätelieferant
X
Wir verwenden Cookies, um Ihnen ein besseres Surferlebnis zu bieten, den Website-Verkehr zu analysieren und Inhalte zu personalisieren. Durch die Nutzung dieser Website stimmen Sie der Verwendung von Cookies zu. Datenschutzrichtlinie
Ablehnen Akzeptieren